• 方案介绍
  • 附件下载
  • 相关推荐
申请入驻 产业图谱

基于FPGA的8位有符号乘法器设计Verilog代码Quartus仿真

07/14 13:36
616
加入交流群
扫码加入
获取工程师必备礼包
参与热点资讯讨论

2-24020109502X44.doc

共1个文件

名称:基于FPGA的8位有符号乘法器设计Verilog代码Quartus仿真

软件:Quartus

语言:Verilog

代码功能:

8位有符号乘法器设计

1、输入2个8位有符号数作为乘数;

2、具有清零信号;

3、输出乘积,和乘法结束指示信号。

FPGA代码Verilog/VHDL代码资源下载:www.hdlcode.com

演示视频:

设计文档:

1.工程文件

2.程序文件

3.程序运行

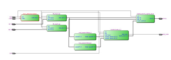
4.程序RTL图

5.顶层原理图文件

6.Testbench

7.仿真图

部分代码展示:

input?CLK,
input?[7:0]?A,//有符号乘数A
input?[7:0]?B,//有符号被乘数B
input?CLR,//清零信号,高电平有效
input?LOAD,//加载信号,低电平有效
output?[15:0]?Z,//有符号乘积
output?END_FLAG//乘法结束指示信号
);
//LOAD信号的下降沿检测模块
down_delect?downdelect(
.?CLK(CLK),
.?LOAD(LOAD),
.?LOAD_down(LOAD_down)
);
wire?[7:0]?RA;//寄存器
wire?[7:0]?RB;//寄存器
//寄存器模块
AB_reg?A_reg(
.?CLK(CLK),
.?LOAD_down(LOAD_down),
.?data_in(A),
.?data_out(RA)
);
//寄存器模块
AB_reg?B_reg(
.?CLK(CLK),
.?LOAD_down(LOAD_down),
.?data_in(B),
.?data_out(RB)
);
wire?[7:0]?unsigned_operand_A;
wire?[7:0]?unsigned_operand_B;
//有符号数据转换为无符号数据
mod_operand?Model_A(
.operand(RA),
.Model_operand(unsigned_operand_A)
);
//有符号数据转换为无符号数据
mod_operand?Model_B(
.operand(RB),
.Model_operand(unsigned_operand_B)
);
wire?[15:0]?square_out;//无符号乘积结果
square?square_A_1?(
.?CLK(CLK),
.?CLR(CLR),//清零
.?LOAD_down(LOAD_down),//开始
.?unsigned_operand_A(unsigned_operand_A),//A
.?unsigned_operand_B(unsigned_operand_B),//B
.?END_FLAG(END_FLAG),//结束
.?square_out(square_out)//乘积
);
//无符号转换为有符号
signed_result?U_signed_result(
.?CLK(CLK),
.?RA(RA),
.?RB(RB),
.?square_out(square_out),
.?Z(Z)
);
endmodule

点击链接获取代码文件:http://www.hdlcode.com/index.php?m=home&c=View&a=index&aid=651

  • 2-24020109502X44.doc
    下载

相关推荐